• 1
  • 2
Всичко свързано с тоците ми е слабост, опитайте се да ме затрудните.
Имам този трифазен бойлер http://eldominvest.com/bg/product/315.html, но тока ми е монофазен и въпроса ми е може ли да се свърже и да работи макар и бавно. До сега ползвам само серпентините, но в междинните сезони когато няма слънце за соларната инсталация, а е доста топло за котела да допълвам загряване с ток.

ПП. няма да го свързвам аз, но дали да търся електротехник или нов бойлер.

Благодаря предварително!
moimoimoi - майстор
може естествено
но е нужно да се добави ако няма терморегулатор и контактор който да включва нагревателя
DMN - майстор
lgdimov написа:
но тока ми е монофазен и въпроса ми е може ли да се свърже и да работи макар и бавно.
Може. По груби сметки ще работи с около 3 киловата мощност, ако нагревателят е само един и предназначен за работа на 380-400V. Ако нагревателите са повече зависи как са свързани. Ако има електроника или други елементи изискващи 380V в самото управление, може и да не стане.
moimoimoi написа:
но е нужно да се добави ако няма терморегулатор и контактор който да включва нагревателя
Според мен би трябвало бойлер с електрически нагревател да има електрически терморегулатор/термостат :) .
:partyman:
brassSob - специалист
Може. Има възможност единия от три нагревателя 3 kW да работи. А регулатора за температурата е в корубата с електрониката. Ако не се лъжа 5 степени бяха.
moimoimoi - майстор
точно този модел няма нищо
има само три нагревателя в общ корпус
fbr - майстор
На ръководството за експлоатация ли да вярвам, или на ......

Прикачен файл

bo2.jpg
bo2.jpg (23.6 KиБ) Видяна 3129 пъти

Прикачен файл

bo1.jpg
bo1.jpg (35.37 KиБ) Видяна 3129 пъти
brassSob - специалист
пон дек 24, 2018 3:55 pmmoimoimoi написа:
точно този модел няма нищо
има само три нагревателя в общ корпус
Мисля че аз греша. Подлъгах се от по- големите литражи от 500 л. Поне преди 500 литровите имаха. В четвъртък ще отворя един да проверя.
moimoimoi - майстор
явно има вариант със и без терморегулатор
DMN - майстор
fbr написа:
На ръководството за експлоатация ли да вярвам, или на ......
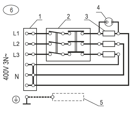
Ако схемата на бойлера е тази, която си дал, то става ясно - нагревателите работят на 230V.
Авторът щом има монофазно захранване, трябва да направи мостче между L1, L2, L3 по схемата и ще си ползва нагревателите на пълна мощност при монофазно захранване. Проблемът е, че в този случай ще има консумация максимум около 40А и трябва да се съобрази с инсталацията си. Иначе в зависимост от свързването може да си използва нагревателите както си иска да работят, един(3kW), двата(6kW) или трите(9kW), това при паралелно свързване.
:partyman:
fox_vt - майстор
Ако няма терморегулатор какво ще изключи нагревателите преди да гръмне.
  • 1
  • 2

Тема "Може ли трифазен бойлер на монофазен ток" | Включи се в дискусията:


Сподели форума:

Бъди информиран. Следвай "Направи сам" във Facebook:

Намери изпълнител и вдъхновения за дома. Следвай MaistorPlus във Facebook: