Здравейте - нуждая се от малко съвет дали ще успея да променя една схема .
Попаднах на една супер семпла схема на Тиристорен регулатор ( Регулатор на силата на осветител ) от една стара книжка
"Автоматика в бита" На Петър Х. Христов 1977 година на стр.56
Преди години бях пробвал един друг регулатор от :
http://hobby.neomontana-bg.com/kit22.htm Харесваше ми че при ниски обороти на дрелката - при пробиване си запазваше оборотите ,
Тази схема няма тази опция - но пък много плавно регулира оборотите .
Има ли някакъв шанс да я променя както другата и да си поддържа оборотите ?
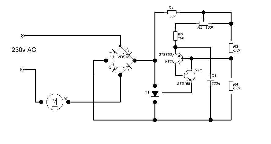
Попаднах на една супер семпла схема на Тиристорен регулатор ( Регулатор на силата на осветител ) от една стара книжка
"Автоматика в бита" На Петър Х. Христов 1977 година на стр.56
Преди години бях пробвал един друг регулатор от :
http://hobby.neomontana-bg.com/kit22.htm Харесваше ми че при ниски обороти на дрелката - при пробиване си запазваше оборотите ,
Тази схема няма тази опция - но пък много плавно регулира оборотите .
Има ли някакъв шанс да я променя както другата и да си поддържа оборотите ?
Прикачен файл
regulator tiristor.JPG (37.94 KиБ) Видяна 3158 пъти
