• 1
  • 2
Ако искате да поправите или сте поправили нещо тука е мястото.
kozl - майстор
Аз нещо съм се объркал. Значи предната схема е от кауфландското фенерче. Него съм поправял.
Платката на зарядното на лидълското фенерче:

Прикачен файл:
платка фенерче Лидл_.jpg

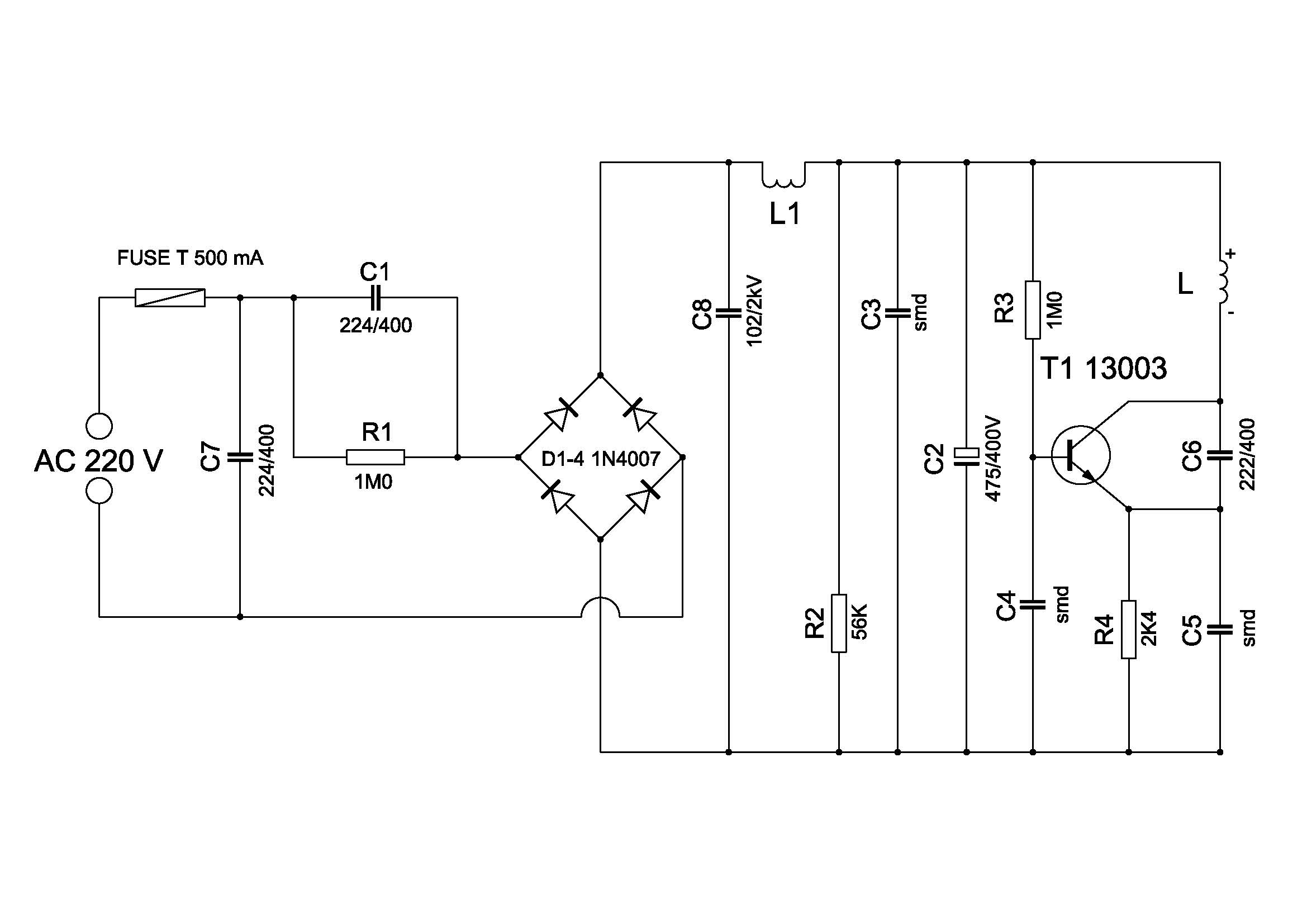
Схемата подобна на предната с друга номерация и разлика в елементите:


Прикачен файл:
захранване фенер лидл.jpg


Започнах проверка от С2, защото предния път причината бе в него, но се оказа изправен. Обаче С1 показа 82 нанофарада вместо 220. Намаления капацитет е причина за незареждане и слабо светене, когато фенерчето е в-у зарядното. След подмяна започна да се зарежда Li-ion-та батерия.
  • 1
  • 2

Тема "Ремонт на безжично зарядно за фенерче" | Включи се в дискусията:


Сподели форума:

Бъди информиран. Следвай "Направи сам" във Facebook:

Намери изпълнител и вдъхновения за дома. Следвай MaistorPlus във Facebook: