• 1
  • 13
  • 14
  • 15
  • 16
  • 17
Най - вълнуващия въпрос зимно време.
Привет на всички !
Малко позакъснял отговор за аларма "Прегрял! Пел" , на горелка Марели 25kW ( Голден файер ) с управление Unipel ot Proxel. Проблемът се оказа резисторен делител свързан във верига с датчика за температура на обратния огън ( биметален , с нормално затворен контакт и температура на задействане 60 градуса ). Въпросният делител създава потенциал, който се отчита от процесора като сигнал за прегряване от повишена температура във входящата тръба за пелети. Делителят е от два последователно свързани резистора по 1,5K , към едното от тях - по-близо разположеното до оранжево реле Shrack, запояваме паралелно 1К резистор и проблема е решен. Успех !
чет дек 29, 2016 9:06 pmgergo91 написа:
filmatoplo написа:
Кода се въвежда 69 ,катинарчето се отключва .Режима трябва да е Зима.
Като въведе 69 код отива в параметри и вече няма да има липсващи параметри 01 09 и т.н.
В пелетна горелка голден файер мерели 35кв съм постнал настройки, за 24ч 30кг но сега на -10-15 е 35кг :mrgreen:
Колега здравей, може ли да ми изпратиш тези настройки ,че не успях да ги намеря или по някакъв начин да се свържем благодаря предварително.
ср яну 11, 2017 1:30 pmBbb83 написа:
Вече 6 месеца тестове с настройки на Горелката GF45 мога да кажа,че е излишно да се пипат повечето неща.Градуса на водата,ако е -10-15 трябва да е 65 вода,помпа 55 старт,ако имате стаен термостат.Ако нямате да ви е здрав джоба.
Другото което може да се пипа, ако горелката се задръства да се намали подаването на пелети за да може да изгаря добре.Ако ви прави градусите бавно ,махнете ламарината в горната част на котела която прегражда задна предна камера,и въздуха на 5 степен 40-42% по-нагоре вкарва повече въздух и топлото заминава по-комина.Икономия с термостат SALUS е 50-60% без термостат 27 чувала за 7 дни с термостат 10-14 за 7-10 дни.Отоплявам 120 кв с 11 точки,помпата да върти 11 литра на минута.Котела ми е на етажа 35кв от golden fire.Най важното е да се чисти нагара редовно от стените препоръчително на 2 седмици.А ако не влиза в модулация вкарва се по следния начин
задаваш примерно 60 градуса като качи над 60,от бутона ИЗКЛ и ВКЛ за 1 секунда.След това ще модулира до следващото изк или спиране на тока. :-D
Били споделил как се въвежда кода за тея настройки и какъв е той ?
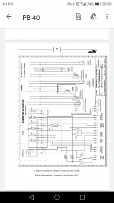
Здравейте имам горелка Mareli 45kw сложих датчик бгв как да настроя помпа бгв да тръгне какво ли не правих не иска да дойде напрежение до нея
Rumen72 - специалист
пон яну 13, 2020 6:07 pmСилвестър Младенов написа:
Здравейте имам горелка Mareli 45kw сложих датчик бгв как да настроя помпа бгв да тръгне какво ли не правих не иска да дойде напрежение до нея
Е като нема - нема. Няма как да дийде напрежение, там е "сух" контакт. :-D :-D :-D
Rumen72 - специалист
пон яну 13, 2020 8:27 pmRumen72 написа:
пон яну 13, 2020 6:07 pmСилвестър Младенов написа:
Здравейте имам горелка Mareli 45kw сложих датчик бгв как да настроя помпа бгв да тръгне какво ли не правих не иска да дойде напрежение до нея
Е като нема - нема. Няма как да дийде напрежение, там е "сух" контакт. :-D :-D :-D

Прикачен файл

Screenshot_20200113-202902.png

Прикачен файл

Screenshot_20200113-202920.png
пон яну 13, 2020 8:31 pmRumen72 написа:
пон яну 13, 2020 8:27 pmRumen72 написа:
пон яну 13, 2020 6:07 pmСилвестър Младенов написа:
Здравейте имам горелка Mareli 45kw сложих датчик бгв как да настроя помпа бгв да тръгне какво ли не правих не иска да дойде напрежение до нея
Е като нема - нема. Няма как да дийде напрежение, там е "сух" контакт. :-D :-D :-D
Колега има ли шанс да подкарам помпата или не примерно глася бгв 60 градуса и да се включи при падане под 60 да се изключва
Rumen72 - специалист
пон яну 13, 2020 10:07 pmСилвестър Младенов написа:
пон яну 13, 2020 8:31 pmRumen72 написа:
пон яну 13, 2020 8:27 pmRumen72 написа:


Е като нема - нема. Няма как да дийде напрежение, там е "сух" контакт. :-D :-D :-D
Колега има ли шанс да подкарам помпата или не примерно глася бгв 60 градуса и да се включи при падане под 60 да се изключва
Има, релето ти е като ключ освртление 6 ампера, трябва да я захраниш външно, пък релето да орекъсва веригата.

Прикачен файл

IMG_20200113_221427.png
пон яну 13, 2020 10:12 pmRumen72 написа:
пон яну 13, 2020 10:07 pmСилвестър Младенов написа:
пон яну 13, 2020 8:31 pmRumen72 написа:
Колега има ли шанс да подкарам помпата или не примерно глася бгв 60 градуса и да се включи при падане под 60 да се изключва
Има, релето ти е като ключ освртление 6 ампера, трябва да я захраниш външно, пък релето да орекъсва веригата.
Външно захранване а как ще сработи с горелката автоматично ли
Rumen72 - специалист
пон яну 13, 2020 10:19 pmСилвестър Младенов написа:
пон яну 13, 2020 10:12 pmRumen72 написа:
пон яну 13, 2020 10:07 pmСилвестър Младенов написа:

Колега има ли шанс да подкарам помпата или не примерно глася бгв 60 градуса и да се включи при падане под 60 да се изключва
Има, релето ти е като ключ освртление 6 ампера, трябва да я захраниш външно, пък релето да орекъсва веригата.
Външно захранване а как ще сработи с горелката автоматично ли
вънлното захранване е само за помпа бгв, може и да я захр от клча на горелката, бе извикай някой токаджия :-D
  • 1
  • 13
  • 14
  • 15
  • 16
  • 17

Тема "Горелка Марели РВ 52" | Включи се в дискусията:


Сподели форума:

Бъди информиран. Следвай "Направи сам" във Facebook:

Намери изпълнител и вдъхновения за дома. Следвай MaistorPlus във Facebook: