Всичко свързано с тоците ми е слабост, опитайте се да ме затрудните.
ikonoma - напреднал
Здравейте,

опитвам се да разбера що за домофон имаме в блока. Строен е някъде 1970 година. Електроника не мога да намеря. В ел.табло на входа има 12 V селенов изправител за 12 V, но не гарантирам, че има общо с домофона. Във всеки апартамент има слушалка ЕД-100, три кабела излизат от стената. Бутона на нея НЕ е свързан (предполагам е за ел.магнитна брава, потвърдете, ако знаете със сигурност). Долу на входа има решетка с бутон, който нямам представа за какво е. От стената идват 5 кабела - три дебели и два тънки. Прикачам и снимка.
Прикачен файл:
2013-02-21 12.26.31.jpg
За какво служи бутона?
Можете ли да ми дадете схема на домофонната инсталация?
lyubohar - майстор
На тази снимка се вижда,че има електроника-транзистор,съпротивления,кондензатори.
Във всеки апартамент кабелите на домофоните трябва да са поне 5-два дебели за бутона за вратата и три-4 по тънки за
разговорната уредба.
petkomz - специалист
ikonoma написа:
За какво служи бутона?
Може би натискаш - говориш, отпускаш - слушаш.
lov - майстор
Стандартна три проводна домофонна инсталация. Слушалките и микрофоните по етажите са вързани в паралел но се включват при сваляне на гарнитурата тоест слушалката. Микрофона и слушалката на входа да го кажем с по модерната дума са кроснати спрямо другите по етажите. И понеже имат много модификации ще трябва много да се обяснява и да се види изпълнението конкретно но е лесно за разгадаването. Аз лично до сега не съм видял инсталация от това време да са ползвали допълнителния бутон за ел. ключалка. Някои от моделите си бяха със собствен трансформатор. На други се изхитриха да ползват захранване от звънчевия трансформатор. Та да не те учудва за какво е селеновия пакет. То по онова време диодите така да се каже не бяха измислени още. :lol: Това в реда на шегата но наистина по мощните диоди си бяха скъпички все още а селеновите пакети най разпространените изправители.
Допълнителния бутон служи да се премине от слушане към говорене. На по старите модели го няма защото вътре всичко е класика само микрофон и слушалка. Като капсула на слушалката е монтиран в един рупор. Това транзисторче дето е на платката е за да се избегне рупора и да се усили малко. Ама пък става микрофония и за това тоя бутон е там.
Пак казвам модификации бол на схемни решения и модели домофонни уредби.
На моя блок съм се захванал да я възстановя като се затопли. Но имам мерака да останат поне на външен вид в оригинал в ретро стил. Само дето ще опънем допълнително инсталация към ел. бравата.
ikonoma - напреднал
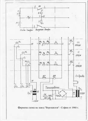
Много ви благодаря за отговорите. Намерих тази схема във форума, предполагам, че е съвсем близка до моята.
Прикачен файл:
Voroshilov- 1960.jpg
Обаче не ми се връзват 5-те кабела на входа. Според нея има 3, но пък не е даден бутон там. Споделете предположения каква роля играят допълнителните и как може да е прикачен въпросния бутон към схемата.
lov - майстор
Да това е точно базовата схема.
Но за останалите кабели трябва да си дириш къде и как. Като гледам снимката не е за преминаване в режим слушане и говор. Кой знае на кого какво му е хрумнало да управлява.
lz1tar - специалист
Тези произведения, като бяха нови не тръгваха ,сега пък въобще няма да потегли,нямаш пуснати кабели за управление на ел.бравата до апартаментите,най-вероятно до етажната кутия има,няма за какво друго да е селеновия изправител.Не се притеснявай от новите системи ,най-масови са двупроводните и най-евтини

Тема "Въпрос относно домофон" | Включи се в дискусията:


Сподели форума:

Бъди информиран. Следвай "Направи сам" във Facebook:

Намери изпълнител и вдъхновения за дома. Следвай MaistorPlus във Facebook: